法拉利电子涡轮技术 改善涡轮迟滞还能带来悦耳声浪
近日,法拉利申请了一项关于电动涡轮增压器的专利,勾起了广大车迷的好奇心。因为该专利的“神奇”,不仅仅在于法拉利电子涡轮技术本身,同时还有法拉利在专利图纸上描述的那台四缸发动机。要知道,法拉利从来都是以V10、V12自然吸气引擎著称,迫于环保政策的逐渐收紧,法拉利开始申请涡轮技术还算是能够理解,但这台4缸发动机才是让车迷们难以接受的,莫非法拉利真的打算在未来车型当中应用小排量发动机吗?

在笔者看来,法拉利在申请电子涡轮技术专利时所描述的四缸发动机,更多的可能是为了能够简单明了的将这一技术展示出来,并非像车迷们担心的那样会在未来选择四缸发动机。不过话又说回来,当下人们对环境保护的思考已经让整个汽车产业发生了翻天覆地的转变,相比法拉利使用四缸发动机,纯电动汽车完全替代内燃机汽车才是真的令人不敢想象,谁也不能确定未来都会发生些什么。不过在这之前,我们还是先来深入的了解一下,法拉利全新的电子涡轮技术到底是什么?

法拉利电子涡轮技术:
内燃机的涡轮增压技术在环保理念愈发深刻的今天可谓风光无限,任何一家汽车品牌想要在当下拥有良好的发展,都必须站在涡轮技术的光环之下。正因如此,相信大家应该都已经对涡轮技术有了一定的了解。

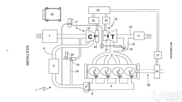
涡轮增压技术当中,涡轮增压器具备两个像风扇一样的涡轮,而两个“风扇”之间用同一根轴连接,其中一个“风扇”旋转另一个也会随之旋转。此时,发动机燃烧后所产生的废气沿着排气管路向外喷射,废气的流动将会推动涡轮增压器其中的一个“风扇”(废气涡轮)旋转,而另一个“风扇”(进气涡轮)则随之转动,将更多的新鲜空气从另一端输送至发动机中进行燃烧。整个涡轮的动力来自于废气的流动,而废气产生的动能通过轴承由废气涡轮传递至进气涡轮实现进气“增压”。

而法拉利电子涡轮技术中,虽然废气涡轮叶片一样由废气推动,但废气涡轮与进气涡轮之间并没有任何的机械结构连结,反而是借废气推动涡轮叶片带动发电机产生电能,并将所产生电能储存起来,以通过另一侧的电机为进气涡轮的运转提供动力。
电子涡轮能够减少涡轮迟滞问题:

传统涡轮增压技术当中,由于涡轮需要通过废气推动,因此涡轮增压器的转速提高需要一个漫长的过程,就是我们常说的涡轮迟滞现象。而法拉利这一新型电子涡轮系统,当驾驶员踩下油门时,电机将在极快的时间之内让涡轮达到最高运行速度,更加直接快速的提高进气效率以获得更好的动力性。
电子涡轮可以实时改变排气背压:

电子涡轮如果与可变几何涡轮增压器相结合,则能够根据发动机不同工况需求实时调节排气背压,而无需考虑对进气效率的影响。同时,在发动机高速运转时,废气涡轮所产生的能量将比进气涡轮所需的更多,多余的电量能够为下次急加速时进气涡轮所需能量做储备,或为其它用电设备供电,对于混合动力汽车有一定实质意义。
提供更加悦耳的排气声浪:

在法拉利电子涡轮技术的专利中,法拉利还特别指出了该技术能够带来悦耳的排气声浪。如果驾驶者想要获得更加高调、尖锐的排气声浪时,进气涡轮电机将以更高的转速带动涡轮运转,从而获得更具穿透力的排气声浪,反之则会相对安静,保证日常驾驶的舒适性。
责任编辑:汽车组热搜资讯
-
1
电动屋品牌年内交付量有望破千 2022年实现盈..
12-29
-
2
集度汽车:未来将推出汽车机器人
12-29
-
3
四城三日大定订单突破2000台,AITO问界M5真的..
12-29
-
4
2021(第十六届)中国汽车金扳手奖评选榜单揭晓
12-29
-
5
15年筑梦育人 “雪佛兰·红粉笔”持续助力乡村教..
12-31
-
6
全系增配焕新 全新奥德赛售价23.58万元起
12-29
-
7
江淮汽车回应与华为合作造车:目前没有,未来不..
12-29
-
8
【财富评测】比亚迪海豚冬季实测:e平台3.0打破..
12-27
-
9
发改委:2021年版外资准入负面清单取消乘用车..
12-28
-
10
2022款奥迪A7 Sportback:在潮流中演绎唯美极..
12-23
